1 / 5
| Customization: | Available |
|---|---|
| Application: | High-performance Transducer, Three Phase Transducer, General Transducer, High Frequency Converter Transducer |
| Output Type: | Triple |


| Feature | Specification Details |
|---|---|
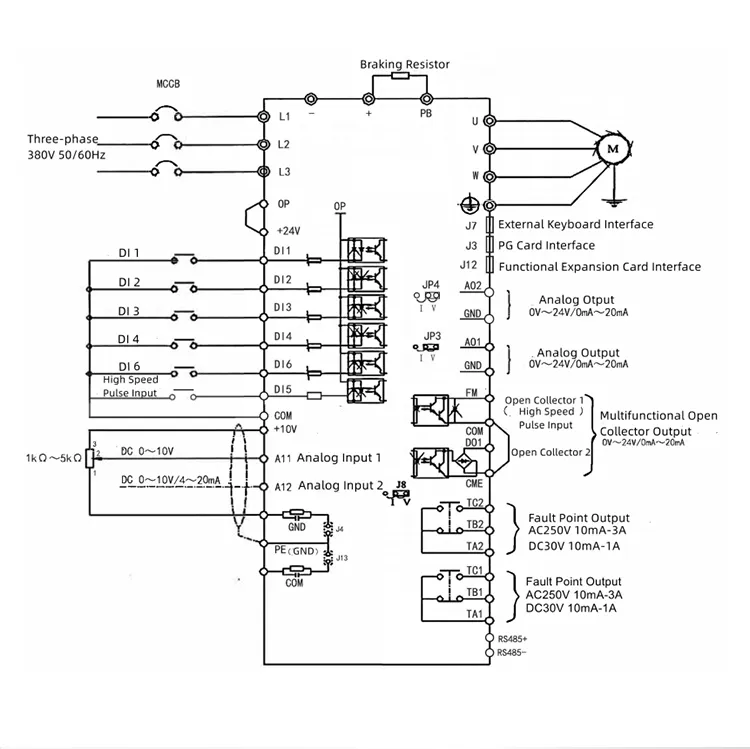
| Applicable Power | 1.5KW - 500KW |
| Overload Capacity | G mode: 150% 60s, 180% 3s; P mode: 120% 60s, 150% 3s |
| Braking Unit | 1.5-22kw standard built-in; 30-37kw optional |
| PID Control | Built-in PID for pressure, temperature, flow control |
| Application Scope | CNC tools, textile machinery, blowers, plastic & food machinery |






Our facility focuses on the R&D, production, sales, and service of advanced electrical drive products. We integrate automatic control, motor drive, and system solutions with high technical standards. Our core products include high-performance vector inverters, servo control systems, and permanent magnet synchronous motor drivers.
With over 30 national patents and certifications including ISO9001 and CE, we master core technologies in high-performance vector frequency conversion and automatic control to ensure continuous system upgrades and reliable performance for our global clients.
Sriram Electricals